合作客户/
拜耳公司 |
同济大学 |
联合大学 |
美国保洁 |
美国强生 |
瑞士罗氏 |
相关新闻Info
-
> 矿井瓦斯防治:表面活性剂溶液表面张力、泡沫特性及对甲烷缓释效应(三)
> 烧结矿致密化行为研究:不同碱度条件下熔体的表面张力、表观黏度值(二)
> 气溶胶固定剂PAM-b-PVTES合成路线及GPC、DSC、表面张力等性能测试(三)
> 日本在地下存了5万吨纯净水?
> 采用壳聚糖-三聚磷酸酯-百里香纳米颗粒经热喷墨打印而成的新型活性包装材料——材料和方法
> 表面活性剂溶液的界面扩张流变学
> BOPP薄膜制备,印刷表层的表面张力多少合适
> 正构烷烃与异构烷烃比哪个界面张力高?界面张力对异构烷烃的影响
> SF作为天然表面活性剂制造纳米器件,大大改善疏水表面的水润湿性
> 新型纳米材料2-D纳米黑卡在油水界面的微观驱油机理、界面张力测定(三)
推荐新闻Info
-
> 反离子盐KBr浓度对酰胺基阳离子Gemini表面活性剂的表/界面活性的影响(二)
> 反离子盐KBr浓度对酰胺基阳离子Gemini表面活性剂的表/界面活性的影响(一)
> 典型离子型与非离子型起泡剂的界面行为对泡沫性能的影响机制
> 新无氰白铜锡电镀液及电镀方法可降低表面张力,促进镀液对复杂工件的润湿
> 一种耐超高温酸液体系、制备方法及其应用
> 纳米渗吸驱油剂种类、降低界面张力和改变润湿性的能力等机理研究(四)
> 复合驱中聚合物与阴离子表面活性剂的协同作用研究
> 化学组成对无碱铝硼硅OLED基板玻璃表面张力的影响——结果、结论
> 化学组成对无碱铝硼硅OLED基板玻璃表面张力的影响——摘要、实验方法
> 纳米渗吸驱油剂种类、降低界面张力和改变润湿性的能力等机理研究(三)
射频等离子分离提纯的高成本高,如何解决
来源:苏州汉霄等离子体科技有限公司 浏览 908 次 发布时间:2024-06-25
分离提纯是指将混合物中的杂质分离出来以此提高其纯度。主要包括化学提纯、物理提纯方法。其中射频等离子体球化技术作为物理分离法的一种,可较好的应用于高熔点金属杂质的分离提纯;射频等离子体球化技术是将原料通过等离子体的高温加热,使高熔点金属受热融化,低熔点杂质气化燃烧,熔融后的高熔点金属在表面张力和极高的温度梯度共同作用下迅速凝固而形成球形粉体,进而与杂质产生分离。射频等离子体球化技术在分离提纯的同时还可将原料由不规则形状转化为球形度高、流动性好的高品质球形粉末,所以逐渐成为高熔点金属、陶瓷、复合材料分离提纯的方法之一。
现有技术中,射频等离子分离提纯过程中需要大功率的电流电离惰性氩气,提高环境温度,氩气将待分离提纯的粉末状原料带入等离子发生器中,在高温加热环境中完成高温材料与低温杂质的分离,高温材料熔融后经过冷却室温度梯度作用、表面张力作用形成圆形颗粒聚集在粉料收集罐中。上述射频等离子分离提纯技术所需电量大、所需氩气量大,分离提纯成本居高不下。
下面提出以氢储能燃料电池为动力的射频等离子分离提纯方法及系统,解决分离提纯的高成本问题。
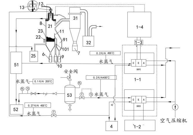
以氢储能燃料电池为动力的射频等离子分离提纯系统,包括:供电模块1、等离子喷射模块2、分离过滤模块3、储氢模块4、蓄热模块5、粗粉收集罐6、细粉收集罐7、冷却模块8,如图1所示,所述供电模块1与所述等离子喷射模块2连接,所述等离子喷射模块2的下端出口与所述粗粉收集罐6固定连接,所述分离过滤模块3中分离过滤器的下端出口与所述细粉收集罐7固定连接,所述分离过滤模块3与所述等离子喷射模块2连接,所述储氢模块4与所述供电模块1、等离子喷射模块2连接,所述冷却模块8用于所述等离子喷射模块2、分离过滤模块3、粗粉收集罐6、细粉收集罐7的冷却,所述蓄热模块5与所述供电模块1、冷却模块8分别连接。
具体的,如图2所示:
所述供电模块1包括SOFC-SOEC电池1-1、工业用电单元1-2、逆变器1-3、高频感应电源1-4,所述工业用电单元1-2分别与所述SOFC-SOEC电池1-1中的SOEC电解池、所述等离子喷射模块2连接,所述储氢模块4分别与所述SOEC电解池、SOFC燃料电池、等离子喷射模块2连接,将SOEC电解池电解氢收集存储的氢气用于SOFC燃料电池使用、为等离子喷射模块2中等离子喷射器供应电离气体(氢气);所述SOFC燃料电池、SOEC电解池均与所述蓄热模块5连接。
所述分离过滤模块3包括分离过滤器31、真空系统32,所述分离过滤器31与所述等离子喷射模块2连接,所述真空系统32与所述分离过滤器31连接。通过真空系统32形成负压,将所述等离子喷射模块2中经高温气化的杂质成分抽入分离过滤器31中,并经过冷却模块8的冷却作用、表面张力作用形成粒径度较小的颗粒落入所述细粉收集罐7中,完成杂质成分的分离。
所述蓄热模块5包括汽水混合加热器51、蒸汽发生器52、稳压罐53,所述冷却模块8、SOFC燃料电池均与所述汽水混合加热器51的进口端连接,所述汽水混合加热器51的出口端与所述蒸汽发生器52的进口端连接,所述蒸汽发生器52的出口端与所述稳压罐53的进口端连接,所述稳压罐53的出口端与所述SOEC电解池连接,为SOEC电解池水解氢提供稳定的、洁净的水源。
所述供电模块1中的SOFC燃料电池产生的水蒸气(0.2Mpa,400℃)进入所述汽水混合加热器51中,所述等离子喷射模块2、分离过滤模块3、粗粉收集罐6、细粉收集罐7与冷却模块8换热后的水(当冷却介质为水时)也进入所述汽水混合加热器51中,通过所述汽水混合加热器51的作用将其转化为水蒸气并传输到所述蒸汽发生器52中,所述蒸汽发生器52将水蒸气以(0.2Mpa,400℃)的状态传输到稳压罐53中,通过稳压罐53稳压并去除水蒸气中夹杂的水滴后,高温的水蒸气进入SOEC电解池中参与电解制氢,并通过储氢模块4将制备的氢气存储备用。该过程将分离提纯过程中供电模块1中燃料电池燃烧放电产生的高温水蒸气与冷却换热的热量加以回收利用,为SOEC电解池提供热量,避免或减少外部能量的输入,降低成本。
关于降低表面张力,推荐:
芬兰Kibron EZ-Pi Plus便携式动态蜜桃AV免费观看采用du Noüy和Wilhemly技术,能够精确、快速地测量静态表面张力和动态表面张力,可升级测量两相之间静态界面张力。





